令和元年上期
図は、木造3階建住宅の配線図である。この図に関する次の各問いには4通りの答え(イ、ロ、ハ、ニ)が書いてある。それぞれの問いに対して、答えを1つ選びなさい。
【注意】
- 屋内配線の工事は、特記のある場合を除き600Vビニル絶縁ビニルシースケーブル平形(VVF)を用いたケーブル工事である。
- 屋内配線等の電線の本数、電線の太さ、その他、問いに直接関係のない部分等は省略又は簡略化してある。
- 漏電遮断器は、定格感度電流30mA、動作時間0.1秒以内のものを使用している。
- 選択枠(答え)の写真にあるコンセント及び点滅器は、「JISC0303:2000)構内電気設備の配線用図記号」で示す「一般形」である。
- ジョイントボックスを経由する電線は、すべて接続箇所を設けている。
- 3路スイッチの記号「0」の端子には、電源側又は負荷側の電線を結線する。
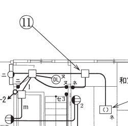
問題41

- ⑪で示す図記号の器具は。




【解説】
⑪で示す図記号は、ハのジョイントボックス(アウトレットボックス)です。
- イは埋込用スイッチボックスです。
- ロはVVF用ジョイントボックスです。
- ニはプルボックスです。
【答え・ハ】
問題42

- ⑫で示す図記号の器具は。




【解説】
⑫で示す図記号は2口コンセントです。
- イは接地端子付き2口コンセント(2 ET)です。
- ロは抜け止め形2口コンセント(2 LK)です。
- ハは接地極付き2口コンセント(2 E)です。
【答え・ニ】
問題43

- ⑬で示す図記号の機器は。




【解説】
⑬で示す図記号は、単相3線式100/200Vの配線用遮断器である。
ロとハはテストボタンがあるので漏電遮断器とわかると思います。
⑬はルームエアコン単相200Vの電源回路であるから2極2素子のニになります。
イは2極1素子です。
【答え・ニ】
問題44

- ⑭で示すボックス内の接続をすべて圧着接続とする場合、使用するリングスリーブの種類と最少個数の組合せで、正しいものは。




ただし、使用する電線は、すべてVVF1.6とする。
【解説】

- 1.6mm x 2本(小スリーブ)
- 1.6mm x 2本(小スリーブ)
- 1.6mm x 4本(小スリーブ)
- 1.6mm x 5本(中スリーブ)
従ってロになります。
【答え・ロ】
問題45

- ⑮で示す図記号の機器は。




【解説】
⑮で示す図記号は、ハの天井付換気扇です。
- イは、壁付き換気扇です。
- ロは、ダウンライト(埋込器具)です。
- ニは、壁付の白熱灯です。
【答え・ハ】
Sponsored link





