令和2年度下期午前
図は、木造2階建住宅及び車庫の配線図である。この図に関する次の各問いには4通りの答え(イ、ロ、ハ、ニ)が書いてある。それぞれの問いに対して、答えを1つ選びなさい。
【注意】
- 屋内配線の工事は、特記のある場合を除き600Vビニル絶縁ビニルシースケーブル平形(VVF)を用いたケーブル工事である。
- 屋内配線等の電線の本数、電線の太さ、その他、問いに直接関係のない部分等は省略又は簡略化してある。
- 漏電遮断器は、定格感度電流30mA、動作時間0.1秒以内のものを使用している。
- 選択枠(答え)の写真にあるコンセント及び点滅器は、「JISC0303:2000)構内電気設備の配線用図記号」で示す「一般形」である。
- 分電盤の外箱は合成樹脂製である。
- 3路スイッチの記号「0」の端子には、電源側又は負荷側の電線を結線する。
問題41

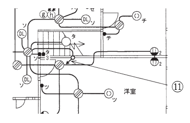
- ⑪で示す部分の配線工事に必要なケーブルは。




ただし、必要数は最少とする。
【解説】
⑪の引下げから1階平面図の立上り(配線図中央)をたどると、3路スイッチに接続されています。 この3路スイッチ配線には、3心(VVF1.63C)のケーブルが1本必要となる。
【答え・ロ】
問題42

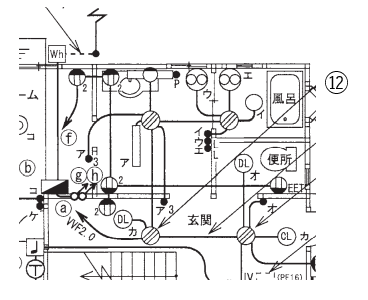
- ⑫で示すボックス内の接続をリングスリーブで圧着接続した場合のリングスリーブの種類、個数及び圧着接続後の刻印との組合せで、正しいものは。




ただし、使用する電線は特記のないものはVVF1.6とする。また、写真に示すリングスリーブ中央の〇、小、中は刻印を表す。
【解説】

とありますので
VVF1.6を1点
VVF2.0を2点
と考えると
2点=〇
3点と4点=小
5点と6点=中
とすると今回の配線では
- 1.6mm x 2=1点x2=2点(小スリーブを使用して、刻印は「〇」)
- 2.0mmx1+1.6mmx2=2点+2点x2=4点(小スリーブを使用して、刻印は「小」)
- 2.0mmx1+1.6mmx3=2点+3点x2=5点(中スリーブを使用して、刻印は「中」)
ニになります。
【答え・ニ】
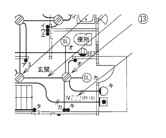
問題43

ただし、使用する電線はVVF1.6とする。
【解説】

電線を2本接続する箇所が2か所
電線を3本接続する箇所が2か所
電線を4本接続する箇所が1か所
使用される差込形コネクタは2本用が2個、3本用が2個、4本用が1個になるのでイが正しい。
【答え・イ】
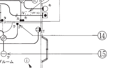
問題44
-
⑭で示す図記号の器具は。





【解説】
⑭で示す図記号の器具は、ハの3路スイッチです。
イは確認表示灯内蔵スイッチ(L)です。
ロは遅延スイッチ(D)です。
二は位置表示灯内蔵スイッチ(H)です。

【答え・ハ】
問題45

-
⑮で示す図記号の器具は。




【解説】
⑮で示す図記号は、イのペンダントライトです。

【答え・イ】
Sponsored link









