令和2年度下期午前
問題6
- 図のような三相3線式回路において、電線1線当たりの抵抗がr[Ω]、線電流がI[A]のとき、この電線路の電力損失[W]を示す式は。
- イ.√3I2r
- ロ.3Ir
- ハ.3I2r
- ニ.√3Ir

【解説】
1線に流れる電流がI[A]であるとき、三相3線式では線が3本となるため、全体の電力損失Pは1線の電力損失I2rの3倍となります。
従って
P=3I2r
になります。
従ってハになります。
【答え・ハ】
問題7
- 図のような単相3線式回路において、電線1線当たりの抵抗が0.1Ω、抵抗負荷に流れる電流がともに15Aのとき、この電線路の電力損失[W]は。
- イ.45
- ロ.60
- ハ.90
- ニ.135

【解説】
各抵抗負荷に流れる電流は等しいため、中性線に流れる電流は流れません。

P=2I2r
=2 x 152x0.1=45W
【答え・イ】
問題8
- 金属管による低圧屋内配線工事で、管内に断面積5.5mm2の600Vビニル絶縁電線(軟銅線)4本を収めて施設した場合、電線1本当たりの許容電流[A]は。
- イ.19
- ロ.24
- ハ.31
- ニ.49
ただし、周囲温度が30℃以下、電流減少係数は0.63とする。
【解説】
| 電線の断面積 | 許容電流 |
|---|---|
| 2.0mm2 | 27A |
| 3.5mm2 | 37A |
| 5.5mm2 | 49A |
| 8mm2 | 61A |
| 14mm2 | 88A |
| 管内の電線数 | 電流減少係数 |
|---|---|
| 3本以下 | 0.7 |
| 4本 | 0.63 |
| 5~6本 | 0.56 |
| 7~15本 | 0.49 |
49 x 0.63=31A
になります。
【答え・ハ】
問題9
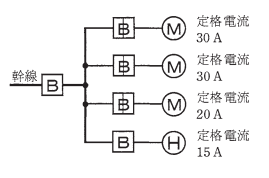
- 図のように、三相の電動機と電熱器が低圧屋内幹線に接続されている場合、幹線の太さを決める根拠となる電流の最小値[A]は。
- イ.95
- ロ.103
- ハ.115
- ニ.255
ただし、需要家は100%とする。

【解説】

電熱器H1台と電動機M3台です。
電熱器・・・15A
電動機・・・30A+30+20A=80A
今回は
電動機(80A) > 電熱器(15A)
になります。
電動機が50A以上のときは上の表で計算式②で求めます。
1.1x80+15=103[A]
従ってロです。
【答え・ロ】
問題10
- 低圧屋内配線の分岐回路の設計で、配線用遮断器、分岐回路の電線の太さ及びコンセントの組合せとして、適切なものは。




ただし、分岐点から配線用遮断器までは3m、配線用遮断器からコンセントまでは8mとし、電線の数値は分岐回路の電線(軟銅線)の太さを示す。
また、コンセントは兼用コンセントではないものとする。
【解説】
| 20A分岐回路 |
|---|
|
| 30A分岐回路 |
|---|
|
| 40A分岐回路 |
|---|
|
| 50A分岐回路 |
|---|
|
- イは定格電流30Aのコンセントなので不適切である。
- ロは電線の太さが不適切である。
- ハは定格電流15Aのコンセントなので不適切である。
【答え・ニ】
Sponsored link





