令和3年度午後
問い30から問い34までは、下の図に関する問いである。
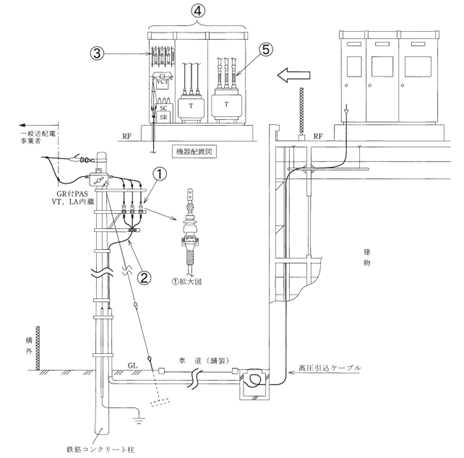
図は、自家用電気工作物構内の高圧受電設備を表した図である。この図に関する各問いには、4通りの答え(イ,ロ,ハ,ニ)が書いてある。それぞれの問いに対して,答えを1つ選びなさい。 (注)図において,問いに関連した部分及び直接関係のない部分等は、省略又は簡略化してある。

問題30
- ①に示すCVTケーブルの終端接続部の名称は。
- イ.ゴムとう管形屋外終端接続部
- ロ.耐塩害屋外終端接続部
- ハ.ゴムストレスコーン形屋外終端接続部
- ニ.テープ巻形屋外終端接続部
【解説】
【答え・ロ】
①に示すCVTケーブルの終端接続部の名称は、耐塩害屋外終端接続部です。耐塩害屋外終端接続部は、塩分の付着が予想される地域等で使用されます。
問題31
- ②に示す高圧引込ケーブルの太さを検討する場合に、必要のない事項は。
- イ.受電点の短絡電流
- ロ.電路の完全地絡時の1線地絡電流
- ハ.電線の短時間耐電流
- ニ.電線の許容電流
【解説】
高圧ケーブルの太さは、電線の許容電流、電線の短時間耐電流、電路の短絡電流などを検討して決める。
電路の地絡電流は小さいため、検討する必要はない。
【答え・ロ】
問題32
- ③に示す高圧受電盤内の主遮断装置に、限流ヒューズ付交流負荷開閉器を使用できる受電設備容量の最大値は。
- イ.200kW
- ロ.300kW
- ハ.300kV・A
- ニ.500kV・A
【解説】
主遮断装置に、限流ヒューズ付交流負荷開閉器を使用できる受電設備容量の最大値は300kV・Aです。
【答え・ハ】
問題33
- ④に示す受電設備の維持管理に必要な定期点検のうち、年次点検で通常行わないものは。
- イ.絶縁耐力試験
- ロ.保護継電器試験
- ハ.接地抵抗の測定
- ニ.絶縁抵抗の測定
【解説】
絶縁耐力試験は俊工時に行います。
定期点検のうちの年次点検では通常行わない。
【答え・イ】
問題34
- ⑤に示す可とう導体を使用した施設に関する記述として、不適切なものは。
- イ.可とう導体は、低圧電路の短絡等によって、母線に異常な過電流が流れたとき、限流作用によって、母線や変圧器の損傷を防止できる。
- ロ.可とう導体には、地震による外力等によって、母線が短絡等を起こさないよう、十分な余裕と絶縁セパレータを施設する等の対策が重要である。
- ハ.可とう導体を使用する主目的は、低圧母線に銅帯を使用したとき、過大な外力により、ブッシングやがいし等の損傷を防止しようとするものである。
- ニ.可とう導体は、防振装置との組合せ設置により、変圧器の振動による騒音を軽減することができる。ただし、地震による機器等の損傷を防止するためには、耐震ストッパの施設を併せて考慮する必要がある。
【解説】
イが誤りです。
可とう導体は地震時等に変圧器のブッシングやがいし等に加わる外力によって損傷しないように使用されます。
【答え・イ】
問題35
- 「電気設備の技術基準の解釈」において、停電が困難なため低圧屋内配線の絶縁性能を、漏えい電流を測定して判定する場合、使用電圧が200Vの電路の漏えい電流の上限値として、適切なものは。
- イ.0.1mA
- ロ.0.2mA
- ハ.1.0mA
- ニ.2.0mA
【解説】
低圧電路の絶縁抵抗の測定が困難な場合は、開閉器又は過電流遮断器で区切ることのできる電路ごとに、使用電圧が加わった状態における漏えい電流が、1mA以下であればよい。
【答え・ハ】
Sponsored link





