令和2年度
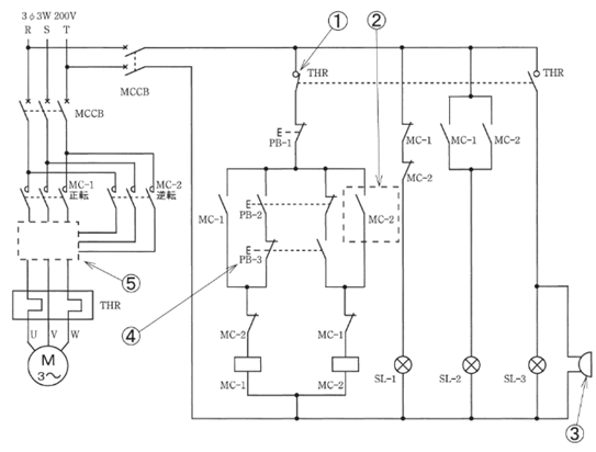
図は、三相誘導電動機を、押しボタンの操作により正逆運転させる制御回路である。
この図の矢印で示す箇所に関する以下の問いに対して、答えを1つ選びなさい。
(注)図において、問いに直接関係のない部分等は、省略又は簡略化してある。

問題41
- ①で示す接点が開路するのは。
- イ.電動機が正転運転から逆転運転に切り替わったとき
- ロ.電動機が停止したとき
- ハ.電動機に、設定値を超えた電流が継続して流れたとき
- ニ.電動機が始動したとき
【解説】
①は熱動継電器(サーマルリレー)
サーマルリレーは設定値以上の過電流が継続して流れた場合に
負荷電流によるジュール熱等を利用して回路を開放する機器です。
これは主に電動機の焼損を防ぐために接続されます。
【答え・ハ】
問題42
- ②で示す接点の役目は。
- イ.押しボタンスイッチPB-2を押したとき、回路を短絡させないためのインタロック
- ロ.押しボタンスイッチPB-1を押した後に電動機が停止しないためのインタロック
- ハ.押しボタンスイッチPB-2を押し、逆転運転起動後に運転を継続するための自己保持
- ニ.押しボタンスイッチPB-3を押し、逆転運転起動後に運転を継続するための自己保持
【解説】
点線枠で囲った部分の回路は「自己保持回路」です。
PB-3を押した後手を離しても、動作を継続します。
入力信号を除いても、電磁リレーは継続して動作します。
【答え・ニ】
問題43
- ③で示す図記号の機器は。




【解説】
まず③に示す記号が表すのはブザーです。
ブザーはイです。
ロはパイロットランプ
ハは押しボタンスイッチ
二はベルです。
【答え・イ】
問題44
- ④で示す押しボタンスイッチPB-3を正転運転中に押したとき、電動機の動作は。
- イ.停止する。
- ロ.逆転運転に切り替わる。
- ハ.正転運転を継続する。
- ニ.熱動継電器が動作し停止する。
【解説】
正転運転をしているときには、インターロック回路によって、MC-2のコイルの上にあるブレーク接点は開いている。
押しボタンスイッチPB-3を押してもMC-2のコイルには電圧が加わないので、正転運転を継続する。

【答え・ハ】
問題45
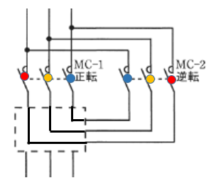
- ⑤で示す部分の結線図は。




【解説】
三相誘導電動機は、3相の線のうち、2本の線を入れ替えると電動機は、逆転運転します。

【答え・ハ】
Sponsored link





